11/12/2025
TÓM TẮT
Isoprothiolane là dược chất sử dụng nhiều trong thuốc bảo vệ thực vật trị bệnh đạo ôn, thối thân hay đốm lá trong canh tác lúa. Trong nghiên cứu này, hệ H2O2/UV đã được thử nghiệm xử lý COD và Isoprothiolane trong nước giả thải bằng mô hình dạng mẻ và liên tục quy mô phòng thí nghiệm. Các yếu tố vận hành gồm pH, liều lượng H2O2, cường độ đèn UV và thời gian phản ứng đã được đánh giá. Điều kiện vận hành phù hợp xác định gồm pH 3, liều lương H2O2 800 ppm, UV 16 W và thời gian phản ứng 60 phút. Hiệu quả xử lý COD, Isoprothiolane lần lượt là 60% và 99,8% ứng với vận hành dạng mẻ và 64% và 99,8 % ứng với mô hình liên tục.
Từ khóa: H2O2, UV, Isoprothiolane.
Ngày nhận bài: 1/10/2025; Ngày sửa chữa: 24/10/2025; Ngày duyệt đăng: 28/10/2025.
Treatment of COD and Isoprothiolane in Water by the H₂O₂/UV System
Isoprothiolane is a widely used pesticide to treat blast, stem rot or leaf spot in rice cultivation. In this study, the H2O2/UV system was tested to treat COD and Isoprothiolane in wastewater using batch and continuous models at laboratory scale. The operating factors including pH, H2O2 dosage, UV lamp intensity and reaction time were evaluated. The suitable operating conditions were determined to include pH 3, H2O2 dosage 800 ppm, UV 16 W and reaction time 60 minutes. The COD and Isoprothiolane treatment efficiencies were 60% and 99,8% respectively for batch operation and 64% and 99,8% respectively for continuous model.
Key words: H2O2, UV, Isoprothiolane.
JEL Classifications: Q51, Q52, Q53, Q55.
1. ĐẶT VẤN ĐỀ
Cùng với việc phát triển nông nghiệp, việc sử dụng thuốc BVTV là một trong những yếu tố không thể thiếu để giúp kiểm soát sâu bệnh và nâng cao năng suất. Tuy nhiên, quá trình sản xuất và sử dụng thuốc BVTV phát sinh lượng nước thải chứa nhiều thành phần ô nhiễm như COD, chất rắn lơ lửng, dung môi hữu cơ và các hợp chất khó phân hủy sinh học. Đây là nguồn ô nhiễm đặc thù, gây tác động lâu dài đến hệ sinh thái và sức khỏe con người. Muhammad và cộng sự, 2019.
Isoprothiolane là một thuốc trừ nấm nội hấp, có độc tính cấp tương đối thấp (LD₅₀ đường uống ở chuột ≥ 300 mg/kg) nhưng khi vào cơ thể có thể tích lũy ở gan, thận và ảnh hưởng đến hệ tạo máu. Isoprothiolane có khả năng tồn lưu lâu dài trong môi trường với thời gian bán rã có thể lên tới 800–1100 ngày trong điều kiện yếm khí, dẫn đến nguy cơ tích lũy trong đất, nước và mô sinh vật. Chính vì vậy, nước thải chứa isoprothiolane cần được xử lý hiệu quả trước khi thải ra môi trường nhằm hạn chế rủi ro độc hại và tác động sinh thái. Việc này đặt ra thách thức lớn cho công tác quản lý và xử lý nước thải trong các cơ sở sản xuất thuốc BVTV (HB, 2021).
Các công nghệ xử lý tiên tiến dựa trên quá trình oxi hóa nâng cao (AOPs) đã được nghiên cứu và ứng dụng, bao gồm Fenton, Fenton điện hóa, Peroxone, xúc tác quang hóa và ozone hóa. Các phương pháp này có khả năng sinh ra gốc hydroxyl (-OH) – chất oxy hóa mạnh có thể phá hủy nhiều hợp chất hữu cơ bền vững. Trong số đó, hệ H2O2/UV là lựa chọn triển vọng nhờ hiệu quả phân hủy cao, ít kén chọn tác chất, thời gian phản ứng nhanh và đặc biệt là không phát sinh bùn thải thứ cấp (Julia Fadzli & Ku Halim Ku Hamid, 2021)
Ở Việt Nam, Isoprothiolane mới chỉ được nghiên cứu xử lý bằng Fenton và Fenton/UV (Nguyễn Thị Đoan Hương và cộng sự, 2018), chưa có nghiên cứu nào xử lý Isoprothiolane bằng hệ H2O2/UV. Trên thế giới có nhiều nghiên cứu xử lý nước thải bằng hệ H2O2/UV bao gồm xử lý nước thải sinh hoạt (Taner Yonar và cộng sự, 2006), nước thải sản suất dược phẩm (Fernando Rosario-Ortiz và cộng sự, 2009), nước thải chứa Chlorpyrifos (Femia và cộng sự, 2013), nước thải dệt nhuộm (García-Morales và cộng sự, 2013), nước thải sản xuất thuốc trừ sâu chứa atrazine, prometryn, imidacloprid, glyphosate và carbendazim (Cristina Zalazar và cộng sự, 2023). Kết quả cho thấy hệ H2O2/UV có hiệu quả xử lý COD cao và phân hủy tốt các hoạt chất trong nước thải chứa thuốc BVTV.
Từ những lý do trên, “Thử nghiệm xử lý COD và Isoprothiolane trong nước thải chứa thuốc BVTV bằng phương pháp H2O2/UV” được thực hiện nhằm đánh giá hiệu quả xử lý COD và Isoprothiolane bằng hệ H2O2/UV, tìm ra các điều kiện vận hành phù hợp.
Mẫu nước thải được giả lập được pha chế bằng thuốc BVTV thương phẩm chứa Isoprothiolane với nồng độ ban đầu 50 ppm, các giá trị ban đầu trong nước thải giả lập (pH, COD) phân tích như sau:
Bảng 1. Thành phần, tính chất nước thải đầu vào của nghiên cứu
|
STT |
Chỉ tiêu |
Đơn vị |
Giá trị |
|
1 |
pH |
- |
4.5 |
|
2 |
COD |
mg/l |
555 |
|
3 |
Isoprothiolane |
ppm |
50 |
Mẫu nước thải trước và sau xử lý được phân tích các chỉ tiêu pH, COD, isoprothiolane tùy theo thí nghiệm. Phân tích COD, nồng độ Isoprothiolane trong nước thải theo phương pháp chuẩn độ và phương pháp đo quang phổ hấp thụ tử ngoại khả kiến (UV-vis).
Mẫu được bảo quản theo đúng TCVN 6663-3:2008 (ISO 5667-3:2003) – Hướng dẫn bảo quản và xử lý mẫu.
Mô hình dạng mẻ được thực hiện trong cốc thủy tinh thể tích 1 lít đặt trên máy khuấy từ. H2O2, H2SO4 1N được cho vào với liều lượng khác nhau theo từng thí nghiệm. Sơ đồ công nghệ của mô hình dạng mẻ xử lý với H2O2 cụ thể như sau:

Hình 1. Mô hình thực nghiệm phản ứng H2O2
Đối với mô hình phản ứng bằng đèn UV, mô hình được thực hiện dạng mẻ, cột phản ứng hình trụ có kích thước lần lượt là: H= 450 mm và D= 100 mm.

Hình 2. Mô hình phản ứng H2O2/UV dạng mẻ
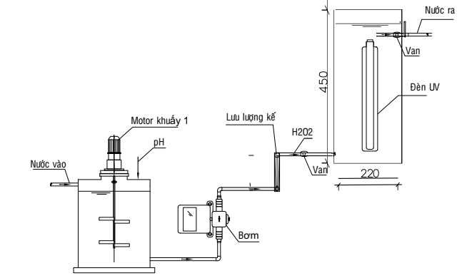
Mô hình phản ứng liên tục được thiết kế dạng hệ thống bao gồm:
+ Bồn chứa nước 100 Lít có thiết bị xáo trộn (điều chỉnh pH bằng H2SO4 1M)
+ Cột phản ứng H2O2/UV D=220mm và H = 450mm

Hình 3. Mô hình thực nghiệm liên tục
Cho 1 lít nước thải có nồng độ 50 ppm Isoprothiolane vào cốc thủy tinh 1 Lít. Xáo trộn bằng máy khuấy từ với tốc độ 100 vòng/phút. Điều chỉnh pH bằng H2SO4 1M. Dung dịch H2O2 được sử dụng trong thí nghiệm là dung dịch H2O2 có nồng độ 50%. Châm H2O2 với liều lượng tương ứng cho phản ứng diễn ra. Sau thời gian phản ứng đã định, lấy mẫu và phân tích COD, Isoprothiolane tùy vào từng thực nghiệm.
Các yếu tố vận hành thay đổi như sau:
Thực nghiệm trên mô hình liên tục:
Đánh giá hiệu quả xử lý COD và Isoprothiolane của hệ thống liên tục H2O2 + UV. Các điều kiện thí nghiệm được cố định theo các giá trị tối ưu tại các thí nghiệm trên
3.1. Xác định điều kiện vận hành tối ưu của mô hình oxi hóa H2O2.
Đánh giá ảnh hưởng của yếu tố pH
Ảnh hưởng của pH đến hiệu quả xử lý COD trong nước thải chứa thuốc isoprothiolane được vận hành theo mô hình dạng mẻ, sử dụng máy khuấy, được khảo sát tại các điều kiện sau: nồng độ H₂O₂ cố định với 600 ppm với các giá trị pH sẽ thay đổi trong khoảng từ 2 đến 7, sử dụng dung dịch H2SO4, NaOH để điều chỉnh pH.

Hình 4. Ảnh hưởng của yếu tố pH đến hiệu quả xử lý COD
Kết quả cho thấy, pH là một yếu tố có tác động rõ rệt đến hiệu suất xử lý COD. Hiệu quả xử lý biến động đáng kể theo từng giá trị pH, trong đó môi trường axit cho kết quả xử lý tốt hơn rõ rệt so với môi trường trung tính. Theo một nghiên cứu trước đây quy trình oxy hóa nâng cao với UV/H2O2 để nitrat hóa và khử màu nước thải nhà máy nhuộm, ở pH thấp tính axit) sẽ thúc đẩy sự hình thành gốc OH- và tương tác của chúng với các chất ô nhiễm khác nhau. Ngược lại, pH kiềm có xu hướng làm tăng COD vì dạng phân ly của H2O2 có xu hướng bắt giữ các gốc OH-, ảnh hưởng đến quá trình này (Néstor & F. Barajas-S, 2022).
Hiệu suất xử lý COD đạt giá trị cao nhất tại pH 3, với hiệu suất đạt 38% sau 30 phút và 42% sau 60 phút phản ứng. Do trong môi trường axit nhẹ, H₂O₂ dễ dàng phân ly tạo ra lượng lớn gốc hydroxyl (•OH) – các tác nhân oxy hóa có thế oxy hóa cao có khả năng tấn công và phá vỡ các liên kết hóa học bền vững trong cấu trúc của thuốc trừ sâu.
Khi pH tăng lên trên 4, hiệu suất xử lý COD có xu hướng giảm dần và dao động trong khoảng 28% đến 37% (Jelena Mitrović, 2025). Tuy nhiên, ở pH 6, hiệu suất xử lý COD được cải thiện hơn so với pH 5 và 7, do H₂O₂ bắt đầu phân ly một phần tạo gốc perhydroxyl (HO₂•) – tuy có khả năng oxy hóa yếu hơn •OH nhưng vẫn góp phần tăng nhẹ hiệu quả xử lý, trong khi ở pH 7, H₂O₂ bị phân hủy nhanh hơn mà không tạo nhiều gốc oxy hóa hiệu quả (B. Bielski và cộng sự, 1985).
Ảnh hưởng của nồng độ H2O2 đến hiệu quả xử lý
Ảnh hưởng của H₂O₂ được tiến hành trong điều kiện ở pH 3, nồng độ H₂O₂ được thay đổi lần lượt 200 ppm, 400 ppm, 600 ppm, 800 ppm, 1000 ppm, và 1200 ppm. Mẫu nước thải được thu thập sau 30 phút và 60 phút. Phân tích chỉ tiêu COD để đánh giá hiệu quả
Kết quả cho thấy nồng độ H₂O₂ là một trong những yếu tố quan trọng ảnh hưởng đến hiệu suất xử lý COD trong nước thải chứa isoprothiolane. Khi tăng nồng độ H₂O₂ từ 200 ppm lên 800 ppm, hiệu suất xử lý COD có xu hướng tăng rõ rệt. Cụ thể, sau 30 phút, hiệu suất tăng từ 28% lên 45% khi thay đổi nồng độ từ 200 ppm đến 800 ppm, sau 60 phút hiệu suất tăng từ 31% lên 50%. Sự gia tăng này được giải thích là do nồng độ H₂O₂ cao hơn cung cấp thêm nguồn gốc hydroxyl (·OH) mạnh, góp phần tăng cường quá trình oxy hóa các hợp chất hữu cơ khó phân hủy trong nước thải (Diego Botelho Ruas1, 2012).
Tuy nhiên, khi thay đổi nồng độ H2O2 từ 800 ppm trở lên, hiệu suất xử lý COD có xu hướng giảm nhẹ. Ở nồng độ 1000 ppm, hiệu suất xử lý sau 30 phút chỉ còn 31% và sau 60 phút là 37%, sau đó tăng nhẹ trở lại ở 1200 ppm với 31% ở 30 phút và 41% ở 60 phút. Nguyên nhân có thể do lượng H₂O₂ dư thừa phản ứng với các gốc ·OH tạo thành gốc HO₂· có hoạt tính oxy hóa yếu hơn, làm giảm hiệu quả tổng thể của quá trình xử lý (Hrvoje Jureti´c 2025). Ngoài ra, nồng độ H₂O₂ quá cao cũng có thể dẫn đến lãng phí hóa chất và tăng chi phí vận hành mà không cải thiện đáng kể hiệu suất xử lý.
Trên biểu đồ trên thể hiện mối quan hệ giữa nồng độ H₂O₂ và hiệu suất xử lý isoprothiolane, tại hai khoảng thời gian phản ứng khác nhau là 30 phút và 60 phút. Kết quả cho thấy hiệu suất xử lý có xu hướng tăng dần khi nồng độ H₂O₂ tăng từ 200 ppm đến 800 ppm, sau đó giảm nhẹ khi nồng độ tiếp tục tăng lên 1000–1200 ppm. Ở thời gian phản ứng 30 phút, hiệu suất phân hủy isoprothiolane tăng từ khoảng 83% ở 200 ppm lên đến gần 96% tại 800 ppm, rồi giảm nhẹ về khoảng 84% ở 1000 ppm. Sau 60 phút, hiệu suất xử lý đạt giá trị cao nhất là 99% ở nồng độ 800 ppm, sau đó cũng giảm khi nồng độ H₂O₂ tăng vượt mức này.
|
|
|
Hình 5. Ảnh hưởng của nồng độ H2O2 đến hiệu quả xử lý COD
Kết quả này được giải thích là do khi nồng độ H₂O₂ tăng, lượng gốc hydroxyl (·OH) được tạo ra nhiều hơn thông qua quá trình tự phân hủy hoặc xúc tác quang hóa, làm tăng tốc độ oxy hóa và phân hủy các phân tử isoprothiolane. Tuy nhiên, khi nồng độ H₂O₂ vượt quá giới hạn tối ưu, phần H₂O₂ dư thừa có thể phản ứng với các gốc hydroxyl theo phản ứng bắt gốc (·OH + H₂O₂ → HO₂· + H₂O), làm giảm nồng độ gốc ·OH tự do và do đó làm giảm hiệu quả xử lý (Preeti Kumari & Aditya Kumar, 2023).
Như vậy, nồng độ H₂O₂ ảnh hưởng trực tiếp đến quá trình hiệu quả phân hủy COD và isoprothiolane, song mối quan hệ này không tuyến tính. Việc lựa chọn nồng độ H₂O₂ thích hợp là yếu tố then chốt để cân bằng giữa tốc độ sinh gốc ·OH và hiện tượng bắt gốc do dư thừa H₂O₂. Trong phạm vi khảo sát, nồng độ H₂O₂ khoảng 800 ppm cho thấy hiệu quả cao nhất.
Ảnh hưởng của cường độ đèn UV đến hiệu quả xử lý
Để xác định ảnh hưởng của cường độ đèn UV trong hệ H₂O₂/UV ảnh hưởng đến hiệu quả xử lý, các điều kiện tối ưu từ trước pH 3 và nồng độ H₂O₂ cố định 800 ppm, từ đó cho thấy hiệu suất loại bỏ COD có sự thay đổi rõ rệt khi thay đổi cường độ chiếu sáng.
Cụ thể, khi sử dụng đèn UV công suất 6 W, hiệu suất xử lý COD đạt 46% ở 30 phút và tăng lên 57% ở 60 phút, trong khi ở công suất 11 W, hiệu suất lại giảm xuống còn khoảng 34% ở 30 phút và 46% ở 60 phút. Tuy nhiên, khi tăng công suất đèn lên 16 W, hiệu suất xử lý tăng mạnh và đạt giá trị cao nhất khoảng 55% trong 30 phút và 60% trong 60 phút. Kết quả này khẳng định rằng cường độ chiếu sáng có vai trò quyết định đến hiệu quả của quá trình oxy hóa nâng cao, bởi lượng photon phát ra càng lớn thì tốc độ quang phân H₂O₂ tạo gốc hydroxyl (·OH) càng cao, từ đó thúc đẩy quá trình phân hủy các hợp chất hữu cơ trong nước thải (Rajagopalan và cộng sự, 1993).
Hiệu suất giảm bất thường tại cường độ 11W là một hiện tượng đáng chú ý và phản ánh tính phức tạp của quá trình H2O2/UV chứng minh hiệu quả xử lý không phải lúc nào cũng tuân theo quy luật tuyến tính. Trong một số trường hợp, khi nồng độ H₂O₂ cao và lượng photon chưa đủ lớn, các gốc -OH sinh ra có thể bị tiêu hao do phản ứng cạnh tranh với H₂O₂ dư, làm giảm số lượng gốc tự do hiệu dụng tham gia oxy hóa. Điều này đã được chứng minh trong một nghiên cứu về hiệu quả của bức xạ UV đối với việc loại bỏ N và P từ nước thải. Cụ thể, khi kiểm tra hiệu quả loại bỏ NH₄⁺-N, các tác giả nhận thấy hiệu quả xử lý của đèn UV 15W (17.18%) thấp hơn so với đèn 20W (17.36%), và ở một số điều kiện khác, hiệu quả của đèn 10W cũng có thể cao hơn đèn 15W (Kai-Yue Hao, 2021)
Về mặt cơ chế, quá trình H2O2/UV phụ thuộc trực tiếp vào lượng photon hấp thụ để phân giải H₂O₂ thành gốc hydroxyl. Khi cường độ đèn tăng, tốc độ hình thành ·OH cũng tăng tương ứng, kéo theo sự gia tăng tốc độ phân hủy isoprothiolane và các hợp chất hữu cơ, từ đó làm giảm COD hiệu quả hơn. Tuy nhiên, từ kết quả của quá trình này cho thấy có thể xảy phản ứng phụ và cơ chế bắt gốc có thể xảy ra ở điều kiện H₂O₂ dư, vì thế hiệu suất xử lý không tăng tuyến tính mà có thể đạt cực đại tại một khoảng cường độ nhất định.
Ảnh hưởng của cường độ đèn UV đến hiệu suất xử lý isoprothiolane trong hệ phản ứng H₂O₂/UV cũng tại hai khoảng thời gian phản ứng là 30 phút và 60 phút. Kết quả cho thấy hiệu suất xử lý thay đổi nhẹ khi thay đổi công suất đèn UV từ 6 W đến 16 W. Ở cả hai khoảng thời gian, hiệu suất xử lý cao tại 6 W, giảm nhẹ ở 11 W rồi tăng trở lại tại 16 W. Cụ thể, ở 30 phút, hiệu suất xử lý đạt khoảng 94% tại 6 W, giảm xuống khoảng 87% ở 11 W, và tăng lên đến 99,8% khi cường độ đèn đạt 16 W. Với thời gian 60 phút, hiệu suất luôn cao hơn so với 30 phút, dao động từ khoảng 94% đến 99,8%.
Xu hướng này cho thấy, khi công suất đèn tăng, số lượng photon phát ra nhiều hơn, dẫn đến tốc độ phân hủy H₂O₂ nhanh hơn và tạo ra nhiều gốc ·OH hơn, từ đó nâng cao hiệu quả phân hủy isoprothiolane (Rajagopalan và cộng sự, 1993). Tuy nhiên, sự giảm hiệu suất quan sát được tại mức 11 W có thể liên quan đến sự tái hợp của các gốc tự do ở cường độ bức xạ trung gian. Điều này cho thấy hiệu quả của quá trình không tăng tuyến tính theo công suất đèn mà phụ thuộc vào tương quan giữa năng lượng photon, độ truyền tia UV trong dung dịch và đặc tính khuấy trộn của hệ.
Ngoài ra, thời gian chiếu sáng cũng có ảnh hưởng đáng kể đến hiệu quả xử lý. Khi kéo dài thời gian từ 30 phút lên 60 phút, hiệu suất xử lý tăng rõ rệt ở tất cả các mức công suất, chứng tỏ quá trình quang hóa vẫn tiếp tục diễn ra và chưa đạt trạng thái bão hòa trong 30 phút đầu. Việc kéo dài thời gian phản ứng giúp tăng khả năng tiếp xúc giữa các gốc oxy hóa và phân tử isoprothiolane, từ đó làm giảm nồng độ chất ô nhiễm hiệu quả hơn.
Nhìn chung, kết quả cho thấy quá trình xử lý isoprothiolane khi cường độ đèn 16 W cho hiệu suất xử lý cao nhất.
3.2. Đánh giá ảnh hưởng của thời gian phản ứng đến hiệu quả xử lý
Ảnh hưởng của thời gian phản ứng với H2O2
Để đánh giá được ảnh hưởng của thời gian phản ứng đến hiệu quả xử lý nước thải chứa Isoprothiolane với H2O2 sử dụng các điều kiện vận hành được tối ưu đã được xác định (pH 3, nồng độ H₂O₂ 800 ppm), thí nghiệm xử lý được tiến hành trong khoảng thời gian từ 10 đến 90 phút nhằm đánh giá hiệu quả loại bỏ COD và hoạt chất Isoprothiolane trong nước thải giả lập có nồng độ COD ban đầu 555 mg/L và nồng độ Isoprothiolane 50 ppm.
|
|
|
Hình 6. Ảnh hưởng thời gian phản ứng đến hiệu quả xử lý COD trong nước thải chứa Isoprothiolane bằng H2O2
Kết quả cho thấy xu hướng xử lý diễn ra theo hai giai đoạn rõ rệt. Trong 60 phút đầu tiên, hiệu quả xử lý COD tăng nhanh, đạt khoảng 42,34%. Đây là giai đoạn tốc độ phản ứng diễn ra mạnh mẽ, do nồng độ chất ô nhiễm còn cao, dẫn đến khả năng tiếp xúc và phản ứng giữa gốc hydroxyl (-OH) với các hợp chất hữu cơ khó phân hủy diễn ra thuận lợi. Sau 60 phút, hiệu quả xử lý tiếp tục tăng nhưng với tốc độ chậm dần và gần như đạt trạng thái ổn định sau 90 phút, phản ánh đúng cơ chế động học của quá trình oxi hóa nâng cao, khi nồng độ chất ô nhiễm giảm, tốc độ phản ứng tất yếu cũng giảm đi. Điều này đã được một nghiên cứu trước đây ghi nhận, tốc độ phản ứng phụ thuộc vào nồng độ của chất ô nhiễm (F. Javier và cộng sự, 1994).
Đối với Isoprothiolane, hiệu quả xử lý thể hiện rõ rệt và ấn tượng hơn. Trong vòng 10 phút đầu, nồng độ Isoprothiolane giảm mạnh từ 50 ppm xuống chỉ còn 9 ppm; tiếp tục 20 phút sau đó, nồng độ giảm xuống còn 1 ppm. Đến phút thứ 60, hàm lượng Isoprothiolane chỉ còn 0,4 ppm, tương ứng với hiệu suất xử lý đạt 99,2%. Hiệu suất xử lý cao đã chứng minh khả năng phân hủy nhanh chóng của hệ H₂O₂ đối với hợp chất hữu cơ bền vững, đồng thời khẳng định tính hiệu quả của công nghệ oxi hóa nâng cao. Kết quả phù hợp với báo cáo của Maia Raquel Lescano và cộng sự, sử dụng quá trình oxi hóa nâng cao nhằm xử lý năm loại thuốc trừ sâu (atrazine, prometryn, imidacloprid, glyphosate, và carbendazim), kết quả cho thấy nó có khả năng phân hủy hiệu quả các chất này. Cụ thể, sau 40 phút xử lý, glyphosate, atrazine và imidacloprid đã bị loại bỏ hoàn toàn, trong khi carbendazim bị loại bỏ 90% và prometryn là 80%, từ đó cho thấy các hệ AOPs thường đạt hiệu suất phân hủy cao đối với các hợp chất hữu cơ khó phân hủy (Maia Raquel Lescano, 2023).
Từ các kết quả trên có thể khẳng định, việc duy trì điều kiện tối ưu với H₂O₂ không chỉ đảm bảo hiệu quả phân hủy COD mà còn đặc biệt hiệu quả trong việc xử lý Isoprothiolane, mở ra tiềm năng áp dụng rộng rãi trong xử lý nước thải nông nghiệp chứa hợp chất hữu cơ khó phân hủy.
Ảnh hưởng của thời gian phản ứng của hệ H2O2/UV
Thí nghiệm nhằm đánh giá khả năng xử lý nước thải chứa thuốc BVTV isoprothiolane bằng phương pháp sử dụng đèn UV với công suất 16 W kết hợp với các điều kiện tối ưu đã xác định (nồng độ H₂O₂ 800 ppm, pH 3) cho thấy nồng độ COD giảm dần theo thời gian phản ứng, chứng minh hiệu quả của việc sử dụng đèn UV trong việc loại bỏ chất hữu cơ. Cụ thể, giá trị COD sau 10 phút xử lý đạt 260 mg/L, sau 20 phút giảm còn 241 mg/L và tiếp tục giảm xuống 236 mg/L ở mốc 30 phút. Xu hướng giảm nhanh ở giai đoạn đầu có thể giải thích là do nồng độ chất ô nhiễm còn cao, dẫn đến khả năng tiếp xúc giữa các gốc hydroxyl (·OH) sinh ra trong hệ với phân tử chất hữu cơ diễn ra dễ dàng và hiệu quả hơn. Gốc ·OH là một chất oxy hóa rất mạnh (E° = 2,8 V) được hình thành từ sự phân hủy H₂O₂ dưới tác dụng của tia UV theo phản ứng (Aaron, 2014).: H2O2+hν→2⋅OH
Đây được xem là phản ứng chủ đạo trong hệ UV/H₂O₂ và là cơ chế chính tạo ra các gốc oxy hóa mạnh để phân hủy chất ô nhiễm. Các nghiên cứu về quá trình này đã ghi nhận khả năng phân hủy tám nhóm thuốc trừ sâu chính trong môi trường nước bị phân cắt dần thành các sản phẩm trung gian có cấu trúc đơn giản hơn (Aaron, 2014).
Khi thời gian phản ứng tăng từ 40 đến 60 phút, nồng độ COD tiếp tục giảm nhưng với tốc độ chậm hơn, từ 231 mg/L xuống còn 223 mg/L. Giai đoạn này thường được gọi là giai đoạn “oxy hóa thứ cấp” – khi phần lớn các chất hữu cơ dễ bị oxy hóa đã bị phân hủy, phản ứng chủ yếu diễn ra với các sản phẩm trung gian hoặc hợp chất có cấu trúc bền vững hơn. Các hợp chất này có thể là những vòng thơm, dẫn xuất clo hoặc các hợp chất chứa lưu huỳnh từ quá trình phân rã của isoprothiolane, vốn yêu cầu năng lượng cao hơn để bị phá vỡ. Sau giai đoạn phân hủy ban đầu, phần lớn các chất hữu cơ dễ oxy hóa bị loại bỏ và phản ứng chuyển sang giai đoạn thứ cấp, nơi các sản phẩm trung gian bền hơn cần năng lượng cao hơn để phân hủy (Aaron, 2014). Đồng thời, nồng độ H₂O₂ ban đầu cũng dần bị tiêu hao, dẫn đến giảm khả năng sinh gốc ●OH tự do, làm tốc độ phản ứng chậm lại.

Hình 7. Ảnh hưởng thời gian phản ứng đến hiệu quả xử lý COD trong nước thải bằng hệ H2O2/UV
Nhìn tổng thể, quá trình xử lý bằng hệ UV/H₂O₂ đã cho thấy hiệu quả phân hủy chất hữu cơ nhất định, với giá trị COD giảm từ 555 mg/L ban đầu xuống còn 223 mg/L sau 60 phút, tương ứng hiệu suất xử lý khoảng 60%.
Mặc dù hiệu suất xử lý COD không quá cao, nhưng quá trình này đem lại hiệu quả xử lý Isoprothiolane khá nổi bậc. Trong 10 phút đầu tiên khi sử dụng đèn UV đã đem lại hiệu quả loại bỏ Isoprothiolane lên đến 99,8%, tức toàn Isoprothiolane trong nước thải đã được loại bỏ hoàn toàn và chuyển sang các dạng trung gian khác. Trước đó cũng có nghiên cứu chỉ ra rằng quá trình quang phân tăng cường bằng UV có khả năng loại trừ 95% thuốc trừ sâu, trong đó nồng độ hydrogen peroxide là yếu tố kiểm soát chính hiệu quả của quá trình quang phân, chỉ trong 10 phút chiếu xạ, hiệu quả phân hủy thuốc trừ sâu đã đạt 80% (E. Kowalska, 2004).
Như vậy, việc ứng dụng đèn UV trong xử lý nước thải thuốc BVTV đánh dấu bước chuyển từ quá trình phân hủy nhanh các chất hữu cơ dễ bị oxy hóa sang giai đoạn xử lý sâu hơn, tập trung vào các sản phẩm trung gian và hợp chất có cấu trúc bền vững. Đây là giai đoạn quan trọng giúp nâng cao hiệu quả khoáng hóa tổng thể của hệ thống, góp phần giảm COD về mức thấp hơn và đảm bảo chất lượng nước sau xử lý đạt yêu cầu môi trường.
3.3. Đánh giá hiệu quả xử lý khi sử dụng mô hình vận hành liên tục hệ H2O2/UV
Mô hình thực nghiệm liên tục được vận hành trong điều kiện tối ưu đã xác định trong mô hình dạng mẻ nhằm đánh giá hiệu quả của hệ thống oxy hóa nâng cao H₂O₂/UV trong xử lý nước thải chứa Isoprothiolane. Nước thải được bơm vào hệ thống với lưu lượng 0,15 L/phút, thời gian lưu 60 phút, pH 3, nồng độ H2O2 800 ppm.
Sau 60 phút vận hành ổn định, kết quả cho thấy hàm lượng COD đã giảm đáng kể, từ 555 mg/L ban đầu xuống còn 201 mg/L, tương ứng với hiệu suất xử lý đạt khoảng 64%. Điều này chứng minh rằng hệ thống H₂O₂/UV có khả năng thúc đẩy quá trình phân hủy các hợp chất hữu cơ khó xử lý có trong nước thải thuốc bảo vệ thực vật, nhờ sự hình thành các gốc hydroxyl (-OH) có tính oxy hóa mạnh, giúp cắt mạch và khoáng hóa một phần cấu trúc phân tử bền vững.
Quá trình oxy hóa nâng cao H₂O₂/UV trong mô hình liên tục thể hiện tiềm năng ứng dụng trong xử lý nước thải chứa thuốc BVTV nhờ khả năng phân hủy hiệu quả các hợp chất hữu cơ khó xử lý. Tuy nhiên, để đáp ứng quy chuẩn xả thải, cần tiếp tục tối ưu hóa các thông số vận hành (liều lượng H₂O₂, thời gian phản ứng, cường độ UV) hoặc kết hợp với các công đoạn xử lý bổ trợ khác để nâng cao hiệu suất xử lý tổng thể.
4. KẾT LUẬN
Phương pháp xử lý nước thải chứa thuốc trừ sâu isoprothiolane bằng hệ H₂O₂/UV đã chứng minh được khả năng loại bỏ đáng kể hàm lượng chất hữu cơ, thể hiện qua sự suy giảm giá trị COD trong mẫu nước thải mô phỏng. Trong điều kiện vận hành tối ưu được xác định ở pH 3, nồng độ H₂O₂ 800 ppm và cường độ chiếu sáng 16 W, hiệu suất xử lý COD đạt mức cao nhất khoảng 64% ở mô hình vận hành liên tục. Kết quả này cho thấy quá trình H₂O₂/UV là một phương pháp oxy hóa nâng cao hiệu quả, có khả năng phân hủy các hợp chất hữu cơ bền vững như isoprothiolane mà không tạo ra bùn thải thứ cấp. Phương pháp này có tiềm năng ứng dụng trong xử lý nước thải thuốc bảo vệ thực vật, đặc biệt khi cần loại bỏ các hợp chất khó phân hủy sinh học.
Tuy nhiên, nghiên cứu vẫn còn tồn tại một số hạn chế. Thiết bị chiếu UV sử dụng có công suất tương đối thấp, dẫn đến tốc độ tạo gốc hydroxyl chậm và kéo dài thời gian phản ứng. Nghiên cứu mới chỉ tập trung đánh giá hai chỉ tiêu chính là COD và hiệu quả phân hủy isoprothiolane, chưa xem xét đến quá trình hình thành và phân bố của các sản phẩm trung gian hay hiệu quả xử lý đối với các hoạt chất thuốc BVTV khác có thể cùng tồn tại trong nước thải.
Mặc dù có hiệu quả khá cao nhưng nồng độ COD đầu ra vẫn còn khá nhiều, do đó để nâng cao hiệu quả xử lý, cần nghiên cứu với đèn UV công suất cao hơn, đồng thời kết hợp với các phương pháp khác. Việc mở rộng phạm vi đánh giá để theo dõi sự hình thành sản phẩm trung gian và khả năng phân hủy các hoạt chất BVTV khác cũng là cần thiết để hoàn thiện cơ sở khoa học và thực tiễn cho việc ứng dụng công nghệ H₂O₂/UV trong xử lý nước thải.
Nguyễn Khoa Đăng1, Phạm Nguyễn Hoài Trân1, Huỳnh Thị Ngọc Hân1*
1 Khoa Môi trường, trường Đại học Tài nguyên và Môi trường TP. Hồ Chí Minh
(Nguồn: Bài đăng trên Tạp chí Môi trường số 11/2025)
1. Aaron, M. A.-J. (2014). Advanced oxidation processes in water/wastewater treatment: Principles and applications. A review. 1Revista Facultad de Ingeniería Universidad de Antioquia ISSN: 0120-6230.
2. B. Bielski và cộng sự. (1985). Reactivity of H2O2/O2 Radicals in Aqueous. Journal of Physical and Chemical Reference Data 14, 1041 (1985); Published Online: 15 October 2009.
3. Diego Botelho Ruas1, T. R. (2012). Advanced oxidation process H2O2/UV combined with anaerobic digestion to remove chlorinated organics from bleached kraft pulp mill wastewater. Revista Facultad de Ingeniería Universidad de Antioquia ISSN: 0120-6230.
4. E. Kowalska, M. J. (2004). H2O2 /UV enhanced degradation of pesticides in wastewater. Water Science and Technology Volume 49 - Issue 4.
5. F. Javier Benitez, J. B.-H. (1996). Degradation of protocatechuic acid by two advanced oxidation processes: ozone/UV radiation and H₂O₂/UV radiation. Water Research, Volume 30, Issue 7, p. 1597-1604.
6. HB. (2021). Ô nhiễm môi trường từ thuốc bảo vệ thực vật. Tạp chí công nghiệp môi trường điện tử.
7. Hoan, L. M. (2025). Vị thế nông nghiệp Việt Nam sau gần 40 năm tiến hành công cuộc đổi mới. Kinh tế - Tạp chí Cộng sản.
8. Hrvoje Jureti´c, D. S. (2025). Optimizing Natural Organic Matter Removal from Water by. Eco-Friendly Innovations for Water Purification: Advanced Oxidation and Sustainable Cleanup Solutions), Separations (ISSN 2297-8739).
9. (không ngày tháng). Isoprothiolane.
10. Jelena Mitrović. (2025). Comparative Evaluation of UV-C-Activated Peroxide and Peroxydisulfate for Degradation of a Selected Herbicide. Adsorption/Degradation Methods for Water and Wastewater Treatment, Separations (ISSN 2297-8739).
11. Julia Fadzli, & Ku Halim Ku Hamid. (2021). A critical review on the treatment of reactive dye wastewater. Desalination and Water Treatment, Volume 257, May 2022, Pages 185-203.
12. Kai-Yue Hao, N. Z.-W.-C. (2021). Effect of ultraviolet radiation on nitrogen and phosphorus removal from sewage in plateau environment. Desalination and Water Treatment, Volume 216, March 2021, Pages 232-238.
13. Maia Raquel Lescano, N. B. (2023). Study and optimization of the UV/H2O2 process to treat contaminated wastewater coming from a pesticide formulation plant. ResearchGate.
14. Muhammad Radzi Abd Rahman, Harlina Ahmad, & Widad Fadhullah. (2019). The residual level of isoprothiolane in paddy field surface water and its acute toxicity level on freshwater prawn, Macrobrachium lanchesteri. Paddy and Water Environment,Volume 17, pages 571–579, (2019).
15. Néstor , A.-S., & F. Barajas-S, A. (2022). Advanced Oxidation Processes with Uv-H2O2 for Nitrification and Decolorization of Dyehouse Wastewater. Chemical Engineering Transactions,Vol. 95, 2022.
16. Preeti Kumari, & Aditya Kumar. (2023). Advanced Oxidation Process: A remediation technique for organic and non-biodegradable pollutant. Results in Surfaces and Interfaces,Volume 11, 1 May 2023, 100122.
17. Rajagopalan Venkatadri , & Robert w. Peters. (1993). Chemical Oxidation Technologies:Ultraviolet Light/Hydrogen Peroxide, Fenton's Reagent, and Titanium Dioxide-Assisted Photocatalysis. Mary Ann Liebert, Hazardous Waste and Hazardous MaterialsVol. 10, No. 2.
18. Trang, T. T. (2024). Hạn chế sử dụng thuốc bảo vệ thực vật hóa học trong canh tác nông nghiệp. Sở Nông nghiệp và Môi trường tỉnh Quảng Trị - Trung tâm khuyến nông .